- Насосы
-
Водоочистка
Сменные картриджи для фильтров
- Картриджи для обратного осмоса
- Картриджи для проточных фильтров
- Картриджи для колбы Big Blue 10
- Картриджи для колбы Big Blue 20
- Картридж для умягчения воды
- Обезжелезивающие картриджи для воды
- Картридж от сероводорода
- Комплекты картриджей для фильтров
- Комбинированные картриджи
- Картриджи для кувшина
- Картриджи постфильтры
- Картриджи для минерализации воды
- Многоразовые картриджи
- Картриджи для фильтр-колбы
- Полипропиленовые картриджи
- Картриджи для колб Mini
- Картриджи для дисковых фильтров
- Мембраны обратного осмоса
Комплектующие для очистки воды- Корпусы фильтров для очистки воды
- Канистры для засыпки сорбентов
- Фитинги для водоочистки
- Клапаны управления фильтрацией
- Ключи для фильтров для воды
- Кронштейн для фильтра воды
- Баки для обратного осмоса
- Уплотнительные кольца для фильтров очистки воды
- Контроллеры системы очистки воды
- Насос для фильтра воды
- Ультрафиолетовые лампы для воды
- Краны для фильтров воды
- Отопление
-
Все для ванной и душа
Аксессуары для ванной комнаты
-
Смесители
Смесители для кухни
- Смесители для кухни из нержавеющей стали
- Смесители для кухни с выдвижным изливом
- Смесители для кухни с подключением к фильтру
- Смесители для кухни с гибким изливом
- Смесители для кухни настенные
- Смесители для кухни двухвентильные
- Смеситель для кухни с подогревом воды
- Однорычажные смесители для кухни
- Смесители для кухни из латуни
- Смесители для кухни из пластика
Смесители для умывальника- Смесители для раковины в ванной
- Смесители для раковины настенные
- Смесители для умывальника из нержавеющей стали
- Смесители для раковины с гигиеническим душем
- Смесители для раковины двухвентильные
- Монокран для умывальника
- Смеситель для умывальника с подогревом
- Смесители для умывальника скрытого монтажа
- Смесители для умывальника из пластика
Смесители для ванны- Смесители для ванны с длинным изливом
- Смесители для ванны с тропическим душем
- Смесители для ванны из нержавеющей стали
- Смесители для ванны и раковины
- Напольные смесители для ванной
- Смесители для ванны с термостатом
- Смесители для ванны с подогревом воды
- Смесители для ванны с душем
- Смесители для ванны двухвентильные
- Смесители для ванны скрытого монтажа
- Смесители для ванны из пластика
- Смесители для ванны с коротким изливом
-
Кухонные мойки
-
Тенты для навеса
-
Утеплитель
Рекомендуемый товар
-
Трубы и фитинги
Металлические фитинги
- Переходники металлические
- Вентили металлические
- Врезки металлические
- Заглушки металлические
- Гайки металлические
- Муфты металлические
- Ниппели металлические
- Сгон-американки металлические
- Тройники металлические
- Углы металлические
- Удлинители металлические
- Футорки металлические
- Штуцеры металлические
- Крестовины металлические
Фитинги для полипропиленовых труб- Муфты для полипропиленовых труб
- Сгоны-американки ППР
- Тройники для полипропиленовых труб
- Краны шаровые прямые для ППР труб
- Краны шаровые угловые для ППР труб
- Уголки 45°для полипропиленовых труб
- Уголки 90°для полипропиленовых труб
- Уголки для полипропиленовых труб с накидной гайкой
- Пятерники для полипропиленовых труб
- Крестовины для полипропиленовых труб
- Вентили для полипропиленовых труб
- Заглушки для полипропиленовых труб
- Крепление для труб ППР
- Врезка для полипропиленовых труб
- Коллекторы для ППР труб
- Обвод для полипропиленовых труб
- Монтажные планки ППР для смесителей
- Фильтры грубой очистки ППР
- Фланцы ППР для труб
- Канализация
- Полив и садовые решения
- Запорная арматура
- Акционные предложения
Газовый котел одноконтурный Гелиос АОГВ 14 Д Люкс, 14 кВт, дымоходный
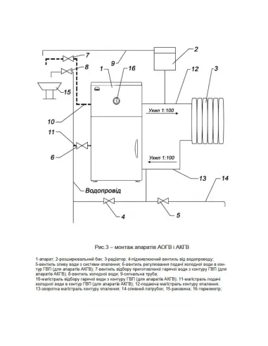
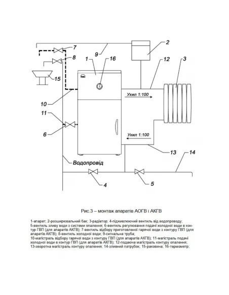
Котел газовый Гелиос АОГВ – предназначен для отопления жилых зданий и помещений бытового назначения, в отопительных системах с естественной или принудительной циркуляцией воды. Тип котла – газовый, дымоходный. Отвод продуктов сгорания через дымоход. Котел энергонезависимый, в работе не использует электричество. Устанавливается на пол или специальную стойку для АОГВ. Площадь отопления до 140 кв.м. Номинальная мощность - 14 кВт. КПД – 92%. Размеры – 740х500х350 мм. Гарантия 36 месяцев. Страна производитель – Украина.
% Программа "КТУ Бонус":
1) Скидка на первую покупку;
2) Растут покупки - растет скидка;
3) Становись постоянным покупателем и получай -10% на покупки;
**Программа не работает с акционными товарами Подробнее...
╬ Доставка:
1) Самовывоз Днепр и Киев
2) Курьер - от 300грн;
3) Новая почта, Укр почта - по всей Украине Подробнее...
$ Методы оплаты:
1) Наличными/Наложенный платежом;
2) Банковская карта;
3) Безналичный расчет ФОП / расчет с НДС. Подробнее...
€ Только 100% предоплата:
1) На заказы менее 300грн;
2) На заказы Укр. Почтой;
3) На комплектующие: аэраторы, фитинги, кран-буксы, мембраны;
4) На керамику: унитазы, умывальники, писсуары;
☼ Гарантия:
1) Только новый оригинальный товар;
2) От 1 года Подробнее...
↔ Обмен / Возврат:
Согласно законодательства Украины Подробнее...
Газовый котел Гелиос АОГВ - одноконтурный газовый котел с отводом продуктов сгорания через дымоход. Предназначен для отопления жилых зданий и помещений бытового назначения, в отопительных системах с естественной или принудительной циркуляцией воды. Котел энергонезависимый, то есть в работе не использует электричество.
Газовый котел Гелиос АОГВ – дымоходный. Для удобства и безопасности комплектуется эффективным колпаком, который служит дополнительной защитой от попадания СО в помещение при отсутствии тяги в дымоходе, а также обеспечивает защиту запальной горелки от раздувания через дымоход. Также для Вашего удобства модель оборудована термометром для визуализации температуры теплоносителя.
Газовый котел Гелиос АОГВ обладает ключевыми преимуществами:
- Современный дизайн;
- Минимальные габариты, что позволяет разместить котел даже на кухне;
- Высококачественные материалы и сборка;
- Удобное универсальное подключение;
- Специальное оборудование, обеспечивающее минимальные выбросы угарного газа в атмосферу;
- Итальянская автоматика;
- Комплектуется набором креплений на стену;
- Доступная цена.
Основные характеристики и конструктивные особенности:
- Номинальная мощность: 14 кВт;
- Отапливаемая площадь: до 140 м2;
- Вид газа: природный;
- Количество контуров: 1;
- КПД при номинальной мощности: не менее 92 %;
- Температура теплоносителя в теплообменнике: 90/40 градусов по Цельсию;
- Тип камеры сгорания: открытая;
- Отвод продуктов сгорания: естественная тяга или принудительно;
- Диаметр дымохода: 135 мм;
- Номинальное рабочее давление теплоносителя в теплообменнике: 1,5 Бар;
- Диаметр входа и выхода контура отопления: 1,5 дюйма;
- Диаметр подключения газа: 0,5 дюйма;
- Тип розжига: пьезорозжиг (кнопкой);
- Габариты (ВхШхГ): 740х500х350 мм;
- Вес: 63,5 кг;
- Гарантия: 36 месяцев.
Магазин КТУ предоставляет возможность купить газовый котел АОГВ от известного бренда Гелиос по выгодной цене из нашего каталога. Мы являемся официальными дистрибьюторами Гелиос что гарантирует качество продукции. Быстро доставим газовый котел АОГВ в Киев, Одессу, Днепр, Харьков, Львов и любой другой город Украины.
Оплачивайте удобным для вас способом:
- Наличными в офисе или отделении «Новой Почты»;
- На банковскую карту;
- На ФОП предприятия;
- На ТОВ предприятия с НДС.
Не получается найти нужный товар? В каталоге «Котлы газовые» представлены товары в большом количестве вариантов. Наши консультанты с радостью проконсультируют и подберут необходимый товар, расскажут о его преимуществах и важных характеристиках.
- Тип монтажа
- Напольный
- Материал изделия
- Сталь
- Цвет изделия
- Серый
- Страна производитель
- Украина
- Гарантия
- 36 месяцев
- Источник питания
- 220 В
- Мощность
- 14 кВт
- Класс защиты
- X5D
- Управление
- Электронное
- Материал теплообменника
- Нержавеющая сталь
- Количество контуров
- 1
- Терморегулятор
- Нет
- Площадь обогрева (кв.м)
- 140
- Тип отвода газа
- Дымоходный
- Город
- Днепр
Киев
Львов
Одесса
Харьков - Бренд
- Гелиос
